首頁
新聞動態 公司新聞

新聞中心news

?

公告-上海非眾制冷設備有限公司再添創新碩果!熱烈祝賀我司獲國家發明專利!

 

熱烈祝賀上海非眾制冷“一體式的屋頂空調機,專利號:ZL 2024 2 0258431.7”實用新型專利獲得國家知識產權局授權,取得專利證書并申請公布發明專利 一種節能型高溫烘干除濕機,申請號或專利號:202410975186.6

 

 

 

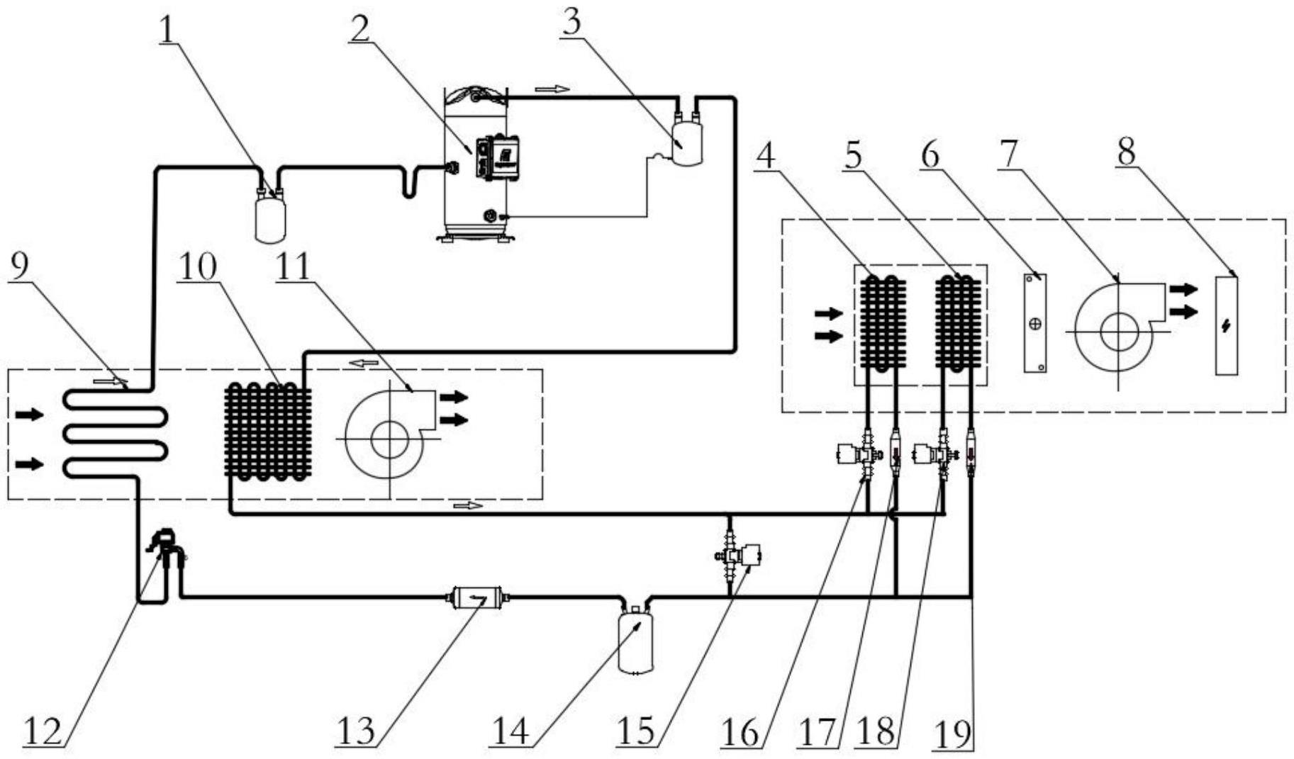
一體式的屋頂空調機,專利號:ZL 2024 2 0258431.7,涉及空調技術領域,而本實用新型包括槽鋼底座,槽鋼底座的頂端固定連接有空調機本體,空調機本體的內部設置有散熱片,空調機本體的上內壁設置有配合散熱片使用的清理組件,空調機本體的一端上部設置有防雨組件,防雨組件包括連接殼,連接殼的一端與空調機本體的一端上部固定連接,連接殼的一側內壁固定連接有第一支座,第一支座的頂端固定連接有第一電機,且第一電機的輸出端固定連接有第一錐齒輪,本實用新型通過設置防雨組件,起到便于使得空調機具有防水功能的作用,提高了空調機的實用性,通過設置清理組件,起到便于對空調機中的散熱片表面灰塵進行清理的作用,提高了空調機的使用效果。

 

一體式的屋頂空調機

 

 

一種節能型高溫烘干除濕機,申請號或專利號:202410975186.6,本發明涉及除濕機技術領域,尤其涉及一種節能型高溫烘干除濕機。其技術方案包括:高溫烘干房和固定安裝于高溫烘干房一側的除濕房,還包括:設于除濕房內的第一風道和第二風道,制冷循環系統,所述制冷循環系統安裝于第一風道和第二風道內,冷凝器控制系統,所述冷凝器控制系統安裝于第一風道和第二風道內。本發明可以完全利用第一冷凝器和第二冷凝器以及第三冷凝器內的熱量,并且不需要經過排濕過程損失大量熱量同時也降低了效率,節能高效;通過控制第二冷凝器和第三冷凝器的啟閉狀態,能夠實現多級變化不僅可以適應寬范圍烘干溫度,而且在各溫度下均能穩定安全運行。

 

一種節能型高溫烘干除濕機

 

上海非眾制冷設備有限公司是國家高新技術企業、上海創新型企業,多年來堅持沿著自主研發道路持續投入,公司向來重視新產品、新技術的研發,擁有多項發明專利與實用新型專利,相繼開發了地下工程用除濕空調機組(專 號:ZL 2021 1 0985376.2)、地下工程專用恒溫除濕機(專 利 號:ZL 2018 2 1261184.7 )、節能型全新風除濕機(專 利 號:ZL 2018 2 1261146.1)、可遠程、近程監控的機房精密空調(專 號:ZL 2021 1 0985355.0)、自帶融霜功能的風冷調溫除濕機(專 利 號:ZL 2015 2 1006446.1)、適用于不溶性硫磺生產的除濕機(專 利 號:ZL 2018 2 1261331.0等新產品。產品獲得多個品牌認可,公司圍繞專利培育、專利宣傳培訓和專利管理等實施工作并取得一定成績。

 

?
版權所有 上海眾有實業有限公司 COPYRIGHT 2009-2013 ALL RIGHT RESERVED 滬ICP備10208489號-4  網站地圖  XML地圖  |  技術支持:明企科技